bonjour,
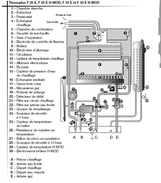
j'ai une chaudiere saunier duval F 25 E et depuis hier dans la nuit elle affiche une anomalie f05. De plus de l'eau marron a ete projeté partout dans la piece.
Donc d'apres la notice il s'agit d'une surchauffe. cela s'est produit apres avoir eteint tous les radiateurs avant de partir de chez moi la veille je pense. j'ai donc consulter les post identiques au miens et j'ai suivie les instructions mais j'ai toujours le meme probleme. quand j'allume la chaudiere elle se remet en secu si je tire de l'eau ou fait chauffer les radiateurs.
merci de votre aide.
alex
-----



