bonjour
decidement , loi des eries
heir ma scie circulaire bosck gks 85 pro est tombee en panne
elle ne demarre plus
j ai verifie le cable = ok
j ai verifie le cablage interne = visuellement ok
aucune odeur venant de la machine , aucune trace de surchauffe
la gachette de mise en marche fonctionne = le courant passe bien entre les plots du conctacteur des que j appuie sur la gachette
elle a amorce un demarrage , puis plus rien !
c est une machine a demarrage progressif .
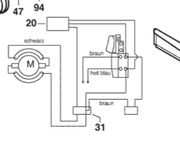
voila ce que j ai pu vous collecter comme info
je vous ai refait le schema du cabalage dans la machine
les divers elements "electronique" de la machine : condensateur , si j ai bien compris
et d apres mes recherches , limiteurs de courant
que dois je verifier en premier et comment ? (condensateur , limiteur , moteur )
est il possible de verifier en direct le moteur (je dirai oui avec un fil volant sur le domino) ?
le condensateur se trouve , mais le limiteur de courant c est autre chose !! peut on s en passer et si oui comment faire le cablage par rapport a mon schema ?
nb : la lame est demontee pour securite !
merci
bonne journee
-----











