Bonsoir,
est ce que quelqu'un pourrait m'orienter pour réaliser un temporisateur qui eteint un circuit sous 15, 30 et 60 min par exemple selectrionnable par des boutons poussoirs?!!
Merci
-----
Bonsoir,
est ce que quelqu'un pourrait m'orienter pour réaliser un temporisateur qui eteint un circuit sous 15, 30 et 60 min par exemple selectrionnable par des boutons poussoirs?!!
Merci
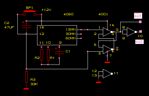
Avec un 4060, choisir R/C pour une base de temps en rapport avec la tempo désirée.
Pour 15, 30 et 60 min, choisir 3 sorties successives.
Merci pour votre reponse,
si j'ai bien compris, le 4060, c'est pour faire la temporisation...
comment va se faire l'extinction du circuit apres les 15 min???!!![]()
Une bascule RS pour mise en marche et le 4060 remet la bascule RS à 0 après tempo.
Pourriez vous m'expliciter un petit peu plus le role de la bascule RS dans le montage?
quand j'ai vu le fonctionnement de la RS, je pense qu'elle convient pas vraiment?
Quand le courant passe, S=1 R=0 Q=1
Quand le temporisateur envoie le signal S=1 R=1 Q=1 (Q état précedent)
je trouve que c'est plutot un additionneur qui fera ca non?!!!
Merci pour ton aide.
je relance, on fait comment pour utiliser une bascule RS comme interrupteur??
la sortie du 4060 active la bascule RS par son "set".
"Reset" de la bascule RS + " Reset" du 4060 ( borne 12) pour la mise en marche du temporisateur.
bascule RS: 1/2 CD4001.
Vous n'auriez pas un schéma expliquant plus le montage, parce que c'est pas très clair dans ma tete, je débute en electronique,
Merci
Un schéma à tester:
http://www.google.fr/search?hl=fr&q=bascule+RS&meta=
Google est ton ami.
Pour l'interrupteur, il est possible d'utiliser un relais ou non?
Bonjour,
Un relais par exemple ou un simple NPN. Ça dépend de ce que tu veux commuter (quelle tension et quelle intensité) .
Si tu trouves que le schéma n'est pas clair, n'hésite pas poser des questions..
Et pour compléter, voici un exemple de commutation par relais ( charge 220 v) :
L'intensité est de 1A, et pour la tension, elle est de 15V, ca serait quoi le meilleurs moyen de faire la commutation? Merci
Personne pour me répondre !!
Oui c du 15V continu.
Au fait si j'utilise un relais, il me faut aussi la bascule RS ou je le branche directement a la sortie du 4060?
Quel est le rapport entre la RS et relais ou pas relais ?
La sortie du 4060 sera de toute façon incapable de fournir assez de courant pour le relais.
Sans la RS (sans 4001) il n' y aura pas d'effet mémoire et la temporisation sera donc cyclique ..
Exact Gérard. Meilleur ici et là![]()
On ne peut esperer plus simple.![]()
Une diode 1N4148 peut faciliter le rebouclage Sortie 4060 /entrée clk, je pense.
Trop de louanges, je suis confus...Exact Gérard. Meilleur ici et là![]()
On ne peut esperer plus simple.![]()
Une diode 1N4148 peut faciliter le rebouclage Sortie 4060 /entrée clk, je pense.![]()
Bonjour,
J'ai commencé d'abord par faire le montage du 4060 seul avec les deux resistances et la capacité
(R1=470K R2=2,2M C1=470nF)
Ce qui normalement devrait me donner une impulsion toutes les 15 min sur la sortie Q11 (broche1), et toutes les 15 secondes sur la sortie Q5 (broche4).
J'ai fait le montage sur une plaque d'essai, mais ca ne me donne pas d'impulsion.
Est ce faut absolument utiliser une plaque d'essai ou bien y a t il une autre raison qui fait que ca fonctionne pas??!
Merci![]()
sur une plaque d'essai, mais je ne recois aucune impulsion a sa sortie??!!
est ce que je devrais absolument utilisé un circuit imprimé pour que ca marche ou y a t il une autre raison?!!
Une plaque d'essai DOIT fonctionner.
Vérifie le cablage, au besoin, démonte tout et recable.
C'est aussi un avantage de ce genre de carte.
Pour cet essai, l'entrée reset (12) doit rester reliée à la masse.
Bonjour maxitec,
dans le cas du schéma tempo.pdf que t'avais posté, quel est le rôle du transistor lié au relais?!!
Au fait il existe des relais commandé par du 10V pour couper une alimentation de 15V!!
Merci
Bonjour,
Les sorties du 4060 ne peuvent pas débiter plus que quelques mA, mais le relais en demande une centaine (plus ou moins suivant relais).
Ceci impose le choix d'un transistor capable de supporter le courent qui passe par la bobine du relais. Le transistor travaille ici comme "interrupteur"
Dans le schéma pdf, Il faut relier R5 à la sortie 3 du 4001 (et laisser la sortie 10 non connectée) sinon on auras un effet inverse de la tempo (relais "on" après tempo)
Autre inconvénient (peut être ?) la temporisation sera déclanchée dès la mise sous tension. Après, les autres temporisations peuvent se déclencher par BP1.
Le schéma ci-joint est différent:
- Mise sous tension du montage: le relais reste en position repos (off: contacts relâchés)
- Si appui sur bouton START: le relais passe en position Travail (on: contacts fermés)
Voilà c'est tout ..
Bonsoir,
Est ce qu'il existe des relais commandé par du 10V pour couper une alimentation de 15V, 1A?!!!
Merci
Au fait il me faut quel type de relais pour ce genre d'application? RT,NO,NF...;?
Merci
