Bonjour à tous,
Je possède une Jeep Wrangler de 1989, qui était à l'origine équipée de bâches. J'ai règlement un Hard top, dont la vitre arrière est équipée d'un essuie glace.
Je souhaite réaliser le câblage pour alimenter cet essuie glace, en y ajoutant un relais pour que le fonctionnement soit intermitent.
Je posseède les plans electriques du véhicule, les plans de connexion du relais temporisé mais rencontre un problème :
Le moteur d'essuie glace est à une vitesse "à trois fils", a savoir un plus permanent (qui permet de revenir dans sa position parking), un plus après interrupteur pour lancer le cycle, et une masse.
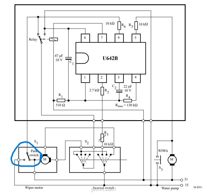
Les moteurs d'essuie glace prévus pour l'intermittence ont un 4eme fil (parking switch) qui alterne entre un +12V au repos, et une masse dès qu'un cycle d'essuyage est enclenché.
Ce signal (je pense qu'il faut le voir comme un signal logique) est renvoyé au relais d'intermittence, et permet sa remise à zero avant de lancer un nouveau cycle.
Place aux schémas :
1/ Plan du moteur électrique et de sa commande (Plan électrique jeep) :
http://https://drive.google.com/file...ew?usp=sharing
cablage essuie glace .png
2/ Plan de cablage du U642
https://drive.google.com/file/d/1Dkv...ew?usp=sharing
U642B-diagram.jpg
https://drive.google.com/file/d/1MJh...ew?usp=sharing
U642B-diagram.jpg
Ma question est la suivante : je souhaiterais réaliser (ou installer si ca existe) un système permettant de déphaser le signal logique "démarrage essuie glace" afin de berner le relais en simulant l'action du garage switch.
Mes lointains souvenirs en électronique m'orienteraient vers une combinaison condensateur / résistance / transistor, est-ce la bonne piste? Egalement je n'ai aucune idée des valeurs de capacité / résistance à prévoir...
Merci pour vos retours!
-----



